








輸入電壓
AC:380V、220V
電池容量
20AH~300AH
輸出電流等級
10A~320A
輸出電壓
DC:110V、220V
輸出電壓范圍
198~286V、99~143V連續可調
輸出限流
額定電流×(10%~105%)


穩壓精度 穩壓精度≤±0.5%,使直流屏輸出更穩定。

過流保護 電流超過器件承受電流,關閉功率器件,過流保護可自動恢復。

延時保護 兩路市電切換延時保護,保證市電切換模塊軟啟動,減小電網及模塊自身沖擊,有效保護模塊。

過溫保護 模塊檢測散熱器溫度超過85℃時自動關機保護,溫度降低到75℃時模塊自動啟動。

缺相保護 直流屏的交流配電單元缺相保護功能,防止造成模塊損壞。

短路保護 采用回縮下垂限流技術,輸出短路瞬間降電壓至零,限制短路電流小于額定輸出電流15%。

N+1熱備份 高頻開關模塊并聯運行,"N"臺正常運行,"1"臺熱備用。

接線保護 直流屏交直流輸入輸出及母線開關上下電無順序要求,讓您操作便捷。

智能浮充 防止直充屏電池過充、過熱,有效保證電池電量和性能。

防浪涌 防雷并有效抑制線路上的浪涌和瞬時過電壓、泄放線路上的過電流,有效保護各種設備。

電池巡檢 合理控制直流屏電池,延長電池使用壽命,提高系統的可靠性。

冷卻系統 風冷、自冷兩種冷卻模塊可選,滿足不同項目需求。

多路輸入 兩路市電交流輸入,自動切換,確保直流屏正常可靠運行。

自動調壓 直流屏具有硅降壓自動控制功能,穩定直流輸出110V或220V。


| 項目 | 參數 |
| 交流輸入電壓 | 220V、380V |
| 電網頻率 | 50Hz±10% |
| 輸出電流等級 | 10A~320A |
| 適用電池容量 | 10AH~1000AH |
| 額定直流輸出電壓 | 220V/110V |
| 輸出電壓范圍 | 198V~286V /99V~143V 連續可調 |
| 輸出限流 | 額定電流×(10%~105%) |
| 動態響應 | 在20%負載躍變到80%負載時恢復時間≤200μS,超調≤±5% |
| 效率 | ≥95%(單模塊) |
| 絕緣電阻 | ≥20M |
| 絕緣強度 | 輸出對地、輸入對地、輸入對輸出施加2.5KVAC, 1min無飛弧無閃絡 |
| 相對濕度 | ≤90% |
| 海拔高度 | ≤2000m |
| 地震烈度 | ≤7度 |
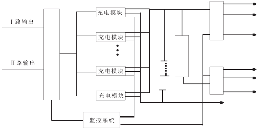
直流屏系統由交流配電單元、防雷單元、整流模塊單元、監控單元、底層采集單元、降壓單元、交流配電單元、電池組單元組成。 系統中的各監控單元受主監控的管理和控制。通過RS485通訊線將各底層單元采集的信息傳遞至主監控,其系統組成圖如下所示。
